-
Posts
402 -
Joined
-
Last visited
-
Days Won
1
Content Type
Profiles
Forums
Gallery
Events
Blogs
BMT Wiki
Collections
Store
Everything posted by turckster
-
First things first, replace the exhaust center section and inspect the turbo mount and center section. Pressure test the charge air core, Spec is pressure core to 30 psi, there should be no more than 3 psi drop in 15 seconds.
-
If the clutch brake is physically gone you can install a 2 pc clutch brake. There are many styles of 2pc clutch brakes to choose from. If the clutch brake is still there but the material is gone, you will have to cut it out. My advice if you have to cut it out is to use a sharp chisel and an air hammer, make sure that chisel stays sharp. The hardest part of a 1 pc clutch brake is the center ring, its a tough piece of metal. Try not to nick the throw out bearing and seal housing.
-
Calling All Mack 12 Speed Experts!
turckster replied to Warpman89's topic in Engine and Transmission
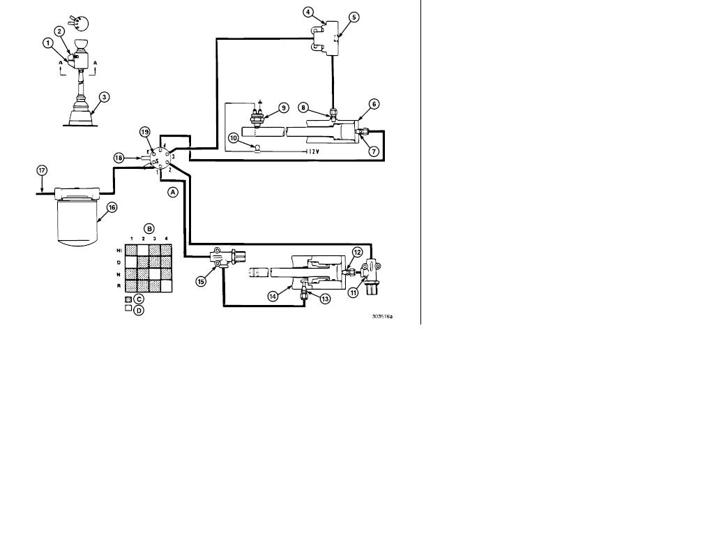
TRTXL107 Prior to Serial Number 9G9071 1. Air Control Reference Locator 2. Air Control Select Lever 3. Gear Select Lever 4. Quick Release Valve 5. Exhaust 6. Reverse Shift Cylinder 7. Port No. 4 8. Port No. 3 9. Back-Up Switch (normally open) 10. Amber Indicator Light (on in reverse) 11. Pressure Reducing Valve (60 psi delivery) 12. Port No. 2 TRTXL1070, Serial Number 8S6798 and later 12. Hi/Direct Shift Cylinder 13. Pressure Reducing Valve (70 psi delivery) 14. Air Filter 15. Air Supply 16. Selectair Valve 17. Exhaust A. Section A - A B. Piston Port C. Pressure D. Exhaust 11. Port No. 1 Hope this helps -
The only thing I can think of would be talking to an instructor at a local Jr collage or technical school to see if they offer what you're looking for.
-
I don't think a whine noise is normal for any transmission. There may be some damage on the gear(s) like some slight pulling/galling of metal on the gear teeth. Most likely cause is the EP additive breakdown in the oil(not changing oil at recommended intervals) or overheating of the tranny. The noise will probably get worse with time depending on damage.
-
Thanks for the welcome and replies. I've lived in the Lubbock area for over 20 years and have never visited the Buddy Holly Museum, did see his grave site though. Always wanted to go to the museum just never did. JTFomula-you've got some nice guitars there. Since there has been some shameless bragging:
-
My suggestion would be to pull the tranny, set it up with the south side up and remove the rear case. It would be a good time to inspect the synchronizer and other components. Removing the rear case of a 13/18 speed in chassis is a chore with the proper tools and experience. To try to do this with homemade tools and never having done this, I think, would be a disaster. Just my $.02
-
engine wont start without either
turckster replied to big8's topic in Electrical, Electronics and Lighting
The ground relay on a CH chassis is next to the windshield wiper motor. -
What transmission(s) are you interested in?
-
I play mostly hard rock but try to dabble in everything. I have a few guitars, its kind of a weakness for me. Lets see.....An Epiphone LP Custom and Classic, Gibson 60's LP tribute w/p90's, 2 Fender Showmasters, Fender Strat and an OLP Ernie Ball Music Man JP signature guitar.
-
engine wont start without either
turckster replied to big8's topic in Electrical, Electronics and Lighting
Check the ground relay, could have a loose/bad connection. The ground relay also may popping open when cranking the engine. Had a truck in the shop several years ago doing the same thing, ended up having a bad starter-pulling too much amperage and was causing the ground breaker to become open while cranking the engine. Hope this helps. -
Hello folks, just happened to find this forum and looks pretty cool. I'm a service tech for a Volvo/Mack dealer in Lubbock,Tx. Been twisting wrenches for almost 20 years. Holy cow how time flies! Enjoy riding my Harley FLHT when I have free time, have all sorts of hobbies/interests from amateur photography to playing guitars. Joined this forum because I enjoy helping people when I can.
-
From The Mack EIS web page about Jacobs Extarder engine brakes: "An E7 engine equipped with a Stealth™ Retarding System will have the following different, or additional, features: Heavier inlet and exhaust valve springs Heavier valve rotators A different Jake slave piston setting An Extarder unit Air supply for Extarder control Different electrical connections to provide for Extarder-only operation (with dash switch in LOW position), or Extarder plus Jake Brake on both heads (with dash switch in HIGH position)" I would assume you could remove the stealth exhaust brake/gate and not have to change anything else, other than plug an air line and adapt the exhaust. You may want to change the jake adjustment from .100" to .080-.085", It might help a little.
-
From the EIS (Electronic Information Systems) page for a 1-4 code with AI engine: Failure Mode Identifier (FMI): 3 (Voltage High), 4 (Voltage Low), 5 (Current Low/Open) Parameter Identification (PID): P171 Message Identification (MID): 128 Circuit Description: The Ambient Air Temperature (AAT) Sensor is a thermistor. The resistance of the AAT Sensor changes inversely to the temperature of the surrounding air. When the outside air temperature is cold, the sensor resistance is high. As the temperature of the air increases, the sensor resistance decreases. The Engine Electronic Control Unit (EECU) monitors the voltage drop across the AAT Sensor and uses the signal, along with other sensor signals, to calculate the fuel injection quantity and timing. Location: The Ambient Air Temperature (AAT) Sensor is located near the front of the chassis. The AAT Sensor may be mounted on the front crossmember, hood hinge, body panel, spring bracket, grill guard, or behind the front bumper, depending upon chassis model. Code Setting Conditions: The Electronic Malfunction Lamp (EML) will turn on and code 1-4 will set when the Engine Electronic Control Unit (EECU) senses an AAT Sensor signal less than 0.15 volts or greater than 4.4 volts for 1 second. If the AAT Sensor voltage returns to between 0.15 volts and 4.4 volts for more than 1 second, the fault will become inactive. Normal AAT Sensor Parameters: The Ambient Air Temperature (AAT) Sensor has a resistance of 3482 ohms at 32°F (0°C) and 1485 ohms at 104°F (40°C).
-
The Mack Reman pump is built to spec, may come with a better warranty. Nice thing about the Mack Reman pump is the warranty is good all over the USA. Midwest most likely builds their own pumps, their pump guy probably calibrates the pumps to the high end of spec. I would let them diagnose the problem to be sure the pump is the problem, could be an injector, bad cam, burnt valve.... A Mack Reman pump could take a while as well, depends on availability.
-
Its been a while since I've worked on an E-6 4v or E-7 but I think there is a difference of the two and they will not interchange. Something to do with the bridge adjuster rails are deeper on the E-6, if used on an E-7 it could unkey a valve. I could be wrong here, memory is kinda shady on this. If you're still interested I can find out for sure Monday.
-
1998 E-7 model? No external shut-off solenoid on it. Make sure the fuse/breaker is ok for v-mac. Have someone turn the ignition on while you're next to the inj. pump, with ignition on there should be a ":click" in the governor housing. If not, there might be an issue in the inj. pump harness connector. Disconnect the connector and check for burnt or discolored terminals. You should also check if there is fuel pressure while cranking the engine. Good luck.
-
Sounds like the pump timing is off. Any time an injection pump has been removed it should be timed to the engine. The problem is, it sounds like some damage has been done. You stated the exhaust stack has turned blue., If it got hot enough to do that imagine the temps inside the cylinder. I have seen piston crowns melted within minutes on an engine with incorrect timing. Hopefully no damage has happened but I wouldn't hold my breath.
-
e 7 runs rough when you start it even when warm
turckster replied to oilburner's topic in Engine and Transmission
The best way to see whats going on is with a diagnostic tool hooked up, be it a laptop or Pro-Link. Without this you're just taking a guess. Some things you could check are the wiring to the timing actuator solenoid, if the solenoid itself is loose on the actuator body (should be no movement), condition of the oil line to the econo-vance-make sure it is free from obstruction. Check the adjustment of the TEM sensor(located on injection pump at the rear, normally where the throttle shaft would be-screw in sensor until it bottoms, tighten jam nut. These are basic checks, not much you can really do without a diagnostic tool. The best bet is a dealer but you might get lucky and find an independent shop that has a Pro-Link with a V-Mac 2 cartridge. Good luck. -
e 7 runs rough when you start it even when warm
turckster replied to oilburner's topic in Engine and Transmission
Its normal for engines with the econovance system. Should take 5-10 seconds for it to clear, if longer it may be due to wear in the econovance, oil psi issue or timing solenoid is "slow". These systems are 15+ yerars old so wear could be the reason why. If you don't have any faults and it runs ok, I wouldn't worry.
BigMackTrucks.com
BigMackTrucks.com is a support forum for antique, classic and modern Mack Trucks! The forum is owned and maintained by Watt's Truck Center, Inc. an independent, full service Mack dealer. The forums are not affiliated with Mack Trucks, Inc.
Our Vendors and Advertisers
Thank you for your support!